HDS 8/18-4 STHDS 10/21-4 STHDS 13/20-4 ST

59795330 (09/25)

59795330 (09/25)
Read these original operating instructions and the enclosed safety instructions before using the device for the first time. Proceed accordingly.
Keep both books for future reference or for future owners.
No changes may be made to the device.
Exhaust gases are toxic. Never breathe in the exhaust gases. Ensure rooms where the device is operated are sufficiently ventilated and that exhaust gases can be conducted away.
Observe the respectively applicable national regulations for liquid jet cleaners.
Observe the legislature’s national accident prevention regulations. Liquid jet cleaners must be tested regularly and the results of the test recorded in writing.
Observe the safety instructions of the used the detergents.
Note that the heating system in the device is classified as a furnace. Furnaces must be inspected regularly according to the applicable national regulations.
According to the applicable national regulations, this high-pressure cleaner must be initially commissioned by a qualified person when used commercially. KÄRCHER has already performed and documented this initial commissioning for you. You can request the documentation for this from your KÄRCHER partner. Please provide the part number and works number of the device when requesting documentation.
We explicitly state that the application national regulations require that this device must be inspected regularly by a qualified person. Please contact your KÄRCHER partner for this.
| Do not point the high-pressure jet at people, animals, live electrical equipment or at the device itself. Protect the device from frost. |
| Danger of injury from electrical voltage. Only qualified electricians or authorised and qualified technical specialists are permitted to work on the electrical systems. |
| According to applicable regulations, the device must never be used with the drinking water network without a system separator. Ensure that the connection to your house water system, with which the high-pressure cleaner is operated, is equipped with a system separator according to EN 12729 type BA. Water that has flowed through a system separator is classified as undrinkable. Always connect the system separator to the water supply and never directly to the device. |
![]() | Health risk from poisonous exhaust gases. Never inhale the exhaust gases. |
![]() | Risk of burns from hot surfaces. |
| Code for information |
The gas supply company and the district chimney sweep should be consulted before the device is installed.
The regulations of building law, commercial law and emissions protection law must be observed during installation. We draw your attention to the regulations, directives and standards listed below:
The device may only be installed by a specialised company in accordance with the relevant national regulations.
The respective national regulations set by the legislator must be observed during the electrical installation.
Adjustments, maintenance work and repairs to the burner may only be carried out by trained Kärcher service technicians.
The locally applicable regulations must be adhered to when planning a chimney.
The device is used to switch the system on and off and to set the water temperature. The detergent dosage can also be set and error messages can be viewed.
Depending on the system design, further workstations are located at the accessory devices (spraying devices), which are connected to the tapping points. Remote controls can optionally be installed at these workstations.
Risk of injury due to missing or modified safety devices!
Safety devices are provided for your own protection.
Do not bypass, remove or render ineffective any safety devices.The safety devices are set and sealed by the manufacturer. Adjustments are performed only by customer service.
The water shortage safety device (flow switch) prevents the burner from overheating and the high-pressure pump from running dry in the event of a water shortage. The appliance switches off if the water supply is insufficient.
The pressure switch switches off the device when the maximum working pressure is exceeded.
If the maximum permissible system pressure is exceeded, the safety valve opens to reduce the pressure in the system. The safety valve is factory-set and sealed. It may only be adjusted by customer service.
The flame monitoring system monitors the brightness of the flame on the burner and switches the burner off in the event of a fault.
The motor of the high-pressure pump is protected by the electronics and a winding circuit breaker.
If the emission temperature rises above the permissible value, the emission temperature limiter switches off the burner and locks it.
The temperature limiter switches the burner off when the temperature is too high.
The air pressure switch switches off the burner as soon as the fan fails to generate air pressure.
The exhaust gas pressure switch switches off the burner if an impermissible high counterpressure builds up in the exhaust gas system, e.g. due to a blockage.
After switching off the device via the high-pressure gun, a solenoid valve located in the high-pressure system opens after the operating standby time has elapsed. This reduces the pressure built up in the high-pressure system.
The safety catch on the high-pressure gun prevents the device from being switched on accidentally.
If the device is not used for 30 minutes, the device switches off. The readiness time can be activated and deactivated by customer service via the service menu.
The packing materials can be recycled. Please dispose of packaging in accordance with the environmental regulations.
Electrical and electronic devices contain valuable, recyclable materials and often components such as batteries, rechargeable batteries or oil, which - if handled or disposed of incorrectly - can pose a potential danger to human health and the environment. However, these components are required for the correct operation of the device. Appliances marked by this symbol are not allowed to be disposed of together with the household rubbish.
Kärcher detergents are separator-friendly (ASF). That means the function of an oil separator is not impaired. A list of recommended detergents can be found in Chapter Accessories and spare parts.
Notes on the content materials (REACH)Current information on content materials can be found at: www.kaercher.de/REACH
The device is used to remove dirt from surfaces using a free-flowing water stream. It is used in particular for cleaning machines, vehicles and facades.
The system must be installed so that the rear opening is closed, for example by a wall.
Only clean water may be used as a high-pressure medium. Contamination leads to premature wear and tear or deposits in the device.
Use at petrol stations or other hazardous areas
Risk of injury
Adhere to the respective safety regulations.Do not allow waste water containing mineral oil to enter the ground, water or sewage system. Only wash the engine or underbody in suitable areas with oil separators.
Dirty water
Premature wear and tear or deposits in the device
Supply the device using only clean water, or recycled water that does not exceed the specified limit values.The following limit values apply to the water supply:
pH value: 6.5-9.5
Electrical conductivity: Conductivity of fresh water + 1200 µS/cm, maximum conductivity 2000 µS/cm
Settleable particles (sample volume 1 l, settling time 30 minutes): < 0.5 mg/l
Filterable particles: < 50 mg/l, no abrasive substances
Hydrocarbons: < 20 mg/l
Chloride: < 300 mg/l
Sulphate: < 240 mg/l
Calcium: < 200 mg/l
Total hardness: < 28 °dH, < 50° TH, < 500 ppm (mg CaCO3/l)
Iron: < 0.5 mg/l
Manganese: < 0.05 mg/l
Copper: < 2 mg/l
Active chloride: < 0.3 mg/l
Free of unpleasant odours
Only use original accessories and original spare parts. They ensure that the appliance will run fault-free and safely.
Information on accessories and spare parts can be found at www.kaercher.com.
Detergents make cleaning tasks easier and a selection of detergents is shown in the table. The instructions on the packaging must be observed before using the detergents.
Area of application | Contamination, type of application | Detergent | Kärcher designation | Dosing |
|---|---|---|---|---|
Automotive industry, petrol stations, haulage companies, vehicle fleets | Dust, road dirt, mineral oils (on painted surfaces) | Active cleaner, neutral * | RM 55 * | 0,5-8% |
Active cleaner, alkaline | RM 81* | 0,25-1,25% | ||
Natural active cleaner, alkaline | RM 82N | |||
RM 803* | ||||
Foam cleaner | RM 838 direct | |||
RM 806 | ||||
Vehicle preservation | Hot wax | RM 41 | ||
Hot wax | RM 820* | |||
Spray wax | RM 821* | |||
Super pearl wax | RM 824* | |||
Metalworking industry | Oils, grease, dust and similar soiling | Active cleaner, neutral * | RM 55 * | 0,5-8% |
Active cleaner, alkaline | RM 81* | 0,25-1,25% | ||
RM 803* | ||||
RM 806 | ||||
For heavy soiling | RM 31* | 0,375-2,5% | ||
Liquid (with corrosion protection) | RM 39 | |||
Food processing companies | Light to medium soiling, grease/oil, large surfaces | Parts cleaner | RM 39 | |
Active cleaner, neutral * | RM 55 * | 0,5-8% | ||
Active cleaner, alkaline | RM 81* | 0,25-1,25% | ||
Natural active cleaner, alkaline | RM 82N | |||
Foam cleaner, neutral | RM 57 | |||
Foam cleaner | RM 58* | |||
Gel foam OSC | RM 882 | |||
RM 31*/** | 0,375-2,5% | |||
Smoke resin | Smoke resin remover | RM 33** | ||
Cleaning and disinfection | RM 732 | |||
Disinfection | RM 735 | |||
Limescale, mineral deposits | RM 25** | |||
Foam cleaner | RM 59* | |||
Sanitary area | Limescale, urine scale, soaps etc. | Basic cleaner | RM 25* | |
Foam cleaner | RM 59 |
* Separator-friendly
** only for short use, two-step method, rinse with clear water.
During unpacking, check the contents for completeness. In the event of shipping damage, please notify your dealer.
A standard nozzle is included in the scope of delivery. Further accessories are not included in the scope of delivery.

The following attachment kits are available separately:
Remote control (not shown)
Pressure relief (not shown)
Second detergent + dosage
Steel floor structure (not shown)
Water inlet solenoid valve (not shown)
Operating hours counter + pressure gauge

Indicator light | Blink code | Meaning |
|---|---|---|
Indicator lightService menu (red) | - | This indicator light is only relevant for service technicians. |
Indicator light Service (red) | lights up | Carry out service/maintenance after 600 h pump operation after 400 h burner operation |
flashes 1x | Leakage on the device The device switches off. | |
flashes 2x | Current/voltage fault:
The device switches off. | |
flashes 3x | Winding protection contact fault The device switches off. | |
flashes 4x | Exhaust gas fault The device switches off. | |
flashes 5x | Water shortage / dry running The device switches off. | |
flashes 6x | Flame sensor LED too bright / too dark The device switches off. | |
flashes 7x | Water outlet temperature sensor fault The device switches off. | |
flashes 8x | Communication fault The device switches off. | |
Indicator light Operation (green) | lights up | Normal operation without faults |
flashes 1x | Pump has been running continuously for 30 minutes | |
flashes 2x | Pump has been continuously inactive for 30 minutes | |
Detergent indicator light (orange) | lights up | Detergent 1 empty |
flashes 1x | Detergent 2 empty | |
System care indicator light (orange) | lights up | System care empty |
No accessories are included in the scope of delivery.

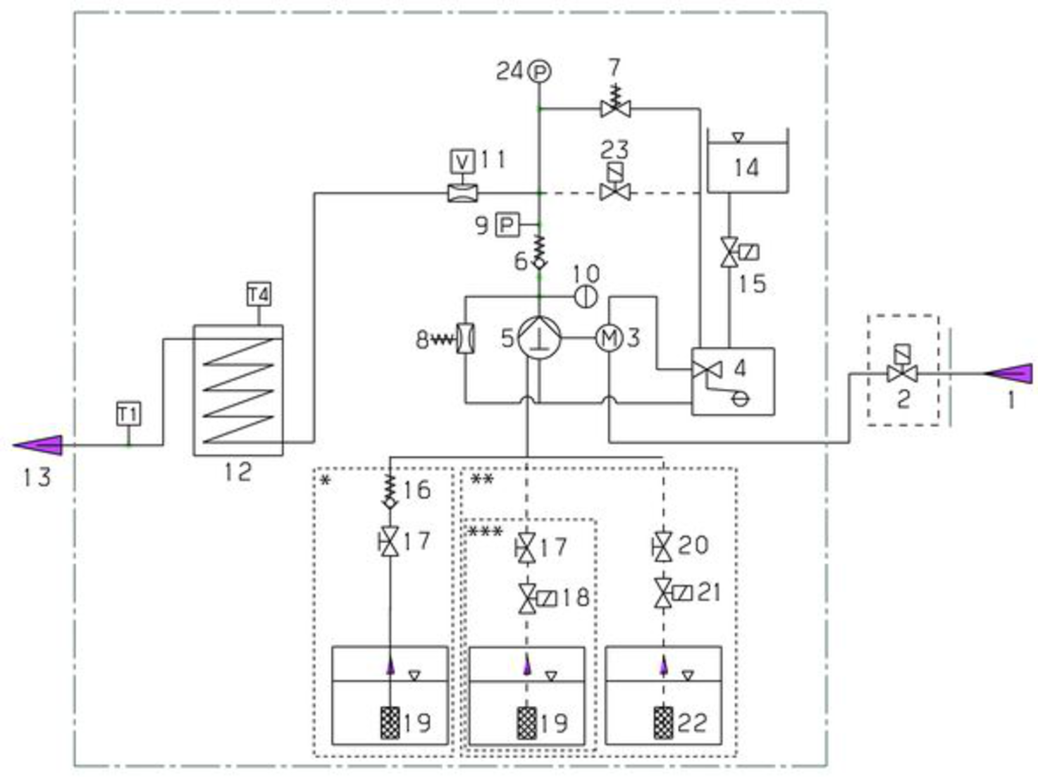
The cold water reaches the suction side of the high-pressure pump via the motor cooling coil and the float tank. System car (RM 110) is dosed into the float tank. Depending on the water hardness, this can be adjusted by customer service as required. The pump conveys water and detergent sucked in through the instantaneous water heater. The proportion of detergent in the water can be adjusted using a dosing valve. The instantaneous water heater is heated by a burner.
The high-pressure outlet is connected directly to a high-pressure hose or to an existing high-pressure network in the building. The high-pressure gun is connected to the tapping points of this network using a high-pressure hose.

Water outlet temperature sensor T1
T4 exhaust gas temperature monitor
* Flow chart with 1 detergent without remote control (delivery status)
** Flow chart with 2 detergents and remote control (optional)
*** Flow chart with 1 detergent and remote control (optional)
Installation may only be carried out by authorised specialist personnel!
On delivery, the device is bolted to the transport pallet to secure it.
Remove the cardboard and the squared timbers.
Release the screws of the cover and remove the cover.
Remove the 2 screws at the front right and rear left to release the device frame from the pallet.

Lift the device off the pallet and refit the cover.
The heating equipment in the device is a firing system. The locally applicable regulations must be observed during installation.
Only use tested chimneys and exhaust gas pipes.
When installing a fuel oil tank in the device installation room, observe the regulations on the storage of flammable liquids.
Provide a two-pipe system with supply and return lines for the fuel lines.
Maximum heating oil pre-pressure: 0.05 MPa (0.5 bar)
Maximum negative pressure between heating oil filter and pump: 0.04 MPa (0.4 bar)
Before the initial startup of the device, connect the external fuel lines to the device and supply them with fuel. This also applies to cold water operation, as otherwise the fuel pump will no longer be lubricated and will fail after a short time.
The components for air/exhaust gas system are not included with the device. Observe the local regulations for building installation.
Each device must be connected to its own chimney.
Carry out the exhaust gas routing in accordance with local regulations and in consultation with the responsible chimney sweep.
Check the load capacity of the wall before installation. Use suitable plugs and screws for concrete, cavity block, brick and aerated concrete walls,e.g. an injection anchor.
The device must not be rigidly connected to the water supply or high-pressure pipework. The connecting hoses must always be fitted.
Provide a stopcock between the water pipe network and the connecting hose.

Observe the relevant national regulations when installing the high-pressure lines.
The pressure drop in the pipework must be less than 1.5 MPa.
The finished pipework must be tested at 32 MPa.
The insulation of the pipework must be temperature-resistant up to 100°C.
Set up the containers so that the lower level of the detergent is not more than 1.5 m below the base of the device and the upper level is not above the base of the device.
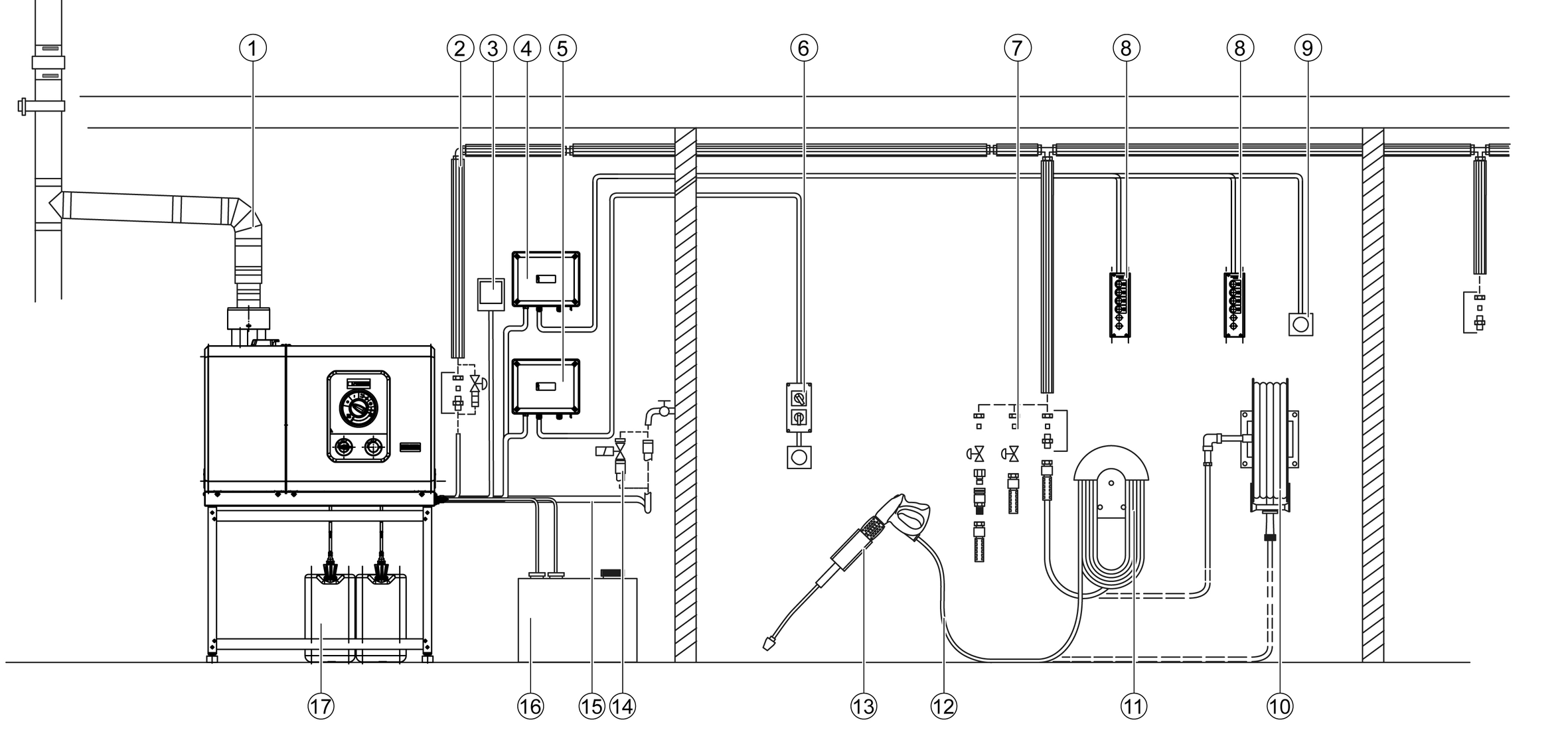
Remote controls can be connected between the device and the tapping points. These allow the device to be operated directly at the tapping point.
Various mounting kits for remote controls are available depending on the application.
Function | Description | |
|---|---|---|
![]() | Reset | After the standby time has elapsed, the device can be restarted directly at the tapping point. |
![]() | Emergency off | |
![]() | On/Off + detergent (turn switch) Single workstation | Switching the device on and off at the tapping point. Activation of the hot water function (burner switches on). Selection of whether detergent should be added: No admixture, admixture RM 1 or admixture RM 2, as set on the device. |
| On/Off + detergent (push buttons) up to 5 spots | Switching the device on and off at the tapping point. Activation of the hot water function (burner switches on). Selection of whether detergent should be added: No admixture, admixture RM 1 or admixture RM 2 (option), as set on the device. |

Connect the water inlet to the water pipe network using a suitable hose.
The capacity of the water supply must be at least 1300 l/h at a minimum of 0.15 MPa.
The water temperature must be under 30 °C.
If the "Solenoid valve water inlet" attachment kit is installed, the valve blocks the water inlet until water is required at a tapping point or the device is switched on.
Switch-on procedures will generate short-term voltage drops. Unfavourable mains conditions may cause other devices to be impaired.
Exceeding the grid impedance
Electrical shock in the event of a short-circuit
The maximum permissible mains grid impedance at the electrical connection point (see Technical data) must not be exceeded.Contact your electricity supplier in the case of any uncertainties regarding the mains grid impedance at your electrical connection point.For connected loads, see technical data and type plate.
The electrical connection must be carried out by an electrician and comply with IEC 60364-1.
All live parts, cables and devices in the work area must be in proper condition and be protected against water jets.
Danger of death from electric shock.
If the device is operated at a socket without an error current circuit breaker or without a protective contact (earthing), there is a danger of death from electric shock in the event of a fault!
Only operate the device at sockets with an earthing contact and with an error current circuit breaker with a nominal fault current of max. 30 mA.Device with ANTI!Twist: Attach the yellow high-pressure hose connection to the high-pressure gun.
The EASY!Lock system connects components quickly and safely via a single turn of the quick-release thread.
Connect the spray lance to the high-pressure gun and hand-tighten (EASY!Lock).

Plug the high-pressure nozzle onto the spray lance.
Fit the union nut and hand-tighten (EASY!Lock).
Device without a hose reel: Connect the high-pressure hose to the high-pressure gun and high-pressure connection of the device and tighten hand-tight (EASY!Lock).
Device with a hose reel: Connect the high-pressure hose to the high-pressure gun and hand-tighten (EASY!Lock).
Rolled-up high-pressure hose
Risk of damage
Fully unroll the high-pressure hose before starting operation.
Risk of injury
Damaged components can lead to injuries when operating the device.
Check that the device, accessories, supply lines and connections are in perfect condition. Do not use the device if it is not in perfect condition.Ensure the water inlet is OK.
Remove the detergent suction from the device.
Connect the heating oil.
Ensure the power supply is OK.
RM 110 prevents calcification of the heating coil, device and pipework in the presence of hard water.
RM 111 prevents the formation of black water and cares for the pump in the presence of soft water.
Water hardness (°dH) | Scale on the turn switch (1-10) | System care products to be used |
<3 | 3 | RM 111 |
3...7 | 1 | RM 110 |
7...14 | 2 | RM 110 |
14...21 | 3 | RM 110 |
>21 | 4 | RM 110 |
Determine the local water hardness via the local supply company or with a hardness tester (order number 6.768-004.0).
Set the system care dosage using the turn switch on the control panel.
The system care is a highly effective agent for preventing calcification of the heating coil when operating with calcareous tap water. This is drip-fed dosed into the float container.
The dosage is set to medium water hardness at the factory and can be adjusted to the water hardness on site if necessary.
Refill the system care.
If the high-pressure gun is closed during operation, the device will switch off.
If the gun is opened again within the activatable standby time (30 minutes), the device restarts automatically.
If the operating standby time is exceeded, the safety timer switches off the pump and burner.
To restart the device, set the device switch to the "0" position, then switch it on again. If the device is controlled by a remote control, it can be restarted using the corresponding switch on the remote control.
Risk of injury
Risk of injury from escaping, possibly hot water stream!
Check the device for damage each time before use.Check the high-pressure hose, the pipework, the fittings and the spray lance for damage before each use.
Replace leaking components immediately and seal leaking joints.
Check the hose coupling for tight fit and leaks.
Check the filling level of the detergent container and top up with detergent if necessary.
Check the filling level of the system care and top up if necessary.
Risk of damage as a result of incorrect nozzle
Vehicle tyres can be damaged when cleaning with a round jet.
Always clean vehicle tyres with a flat jet nozzle (25°) and a spray distance of at least 30 cm.We recommend the following nozzles, depending on the device and the cleaning task:
Nozzle | Part number | Spray angle | Pressure (MPa) |
|---|---|---|---|
HDS 8/18-4 St | |||
045 | 2.113-053.0 | 40° | 17 |
043 | 2.113-008.0 | 25° | 18 |
045 | 2.113-033.0 | 0° | 17 |
048 | 2.113-010.0 | 25° | 15 |
055 | 2.113-055.0 | 40° | 11 |
055 | 2.113-025.0 | 25° | 11 |
055 | 2.113-035.0 | 0° | 11 |
HDS 10/21-4 St | |||
050 | 2.113-054.0 | 40° | 21 |
050 | 2.113-023.0 | 25° | 21 |
050 | 2.113-034.0 | 0° | 21 |
060 | 2.113-026.0 | 25° | 15 |
060 | 2.113-048.0 | 15° | 15 |
060 | 2.113-036.0 | 0° | 15 |
070 | 2.113-028.0 | 25° | 11 |
070 | 2.113-049.0 | 15° | 11 |
072 | 2.113-013.0 | 25° | 10 |
HDS 13/20-4 St | |||
070 | 2.113-028.0 | 25° | 20 |
075 | 2.113-056.0 | 40° | 16 |
075 | 2.113-037.0 | 0° | 16 |
080 | 2.113-057.0 | 40° | 14 |
080 | 2.113-015.0 | 25° | 14 |
080 | 2.113-051.0 | 15° | 14 |
080 | 2.113-038.0 | 0° | 14 |
100 | 2.113-017.0 | 25° | 9 |
100 | 2.113-052.0 | 15° | 9 |
Risk of injury!
Switch off the device and actuate the high-pressure gun until the device is depressurised before changing the nozzle.Secure the high-pressure gun by pushing the safety latch forwards.
Change the nozzle.
For removing light contamination and for rinsing,e.g. garden machines, terrace, tools.
Set the power switch to "I".
Hot water
Risk of scalding
Avoid contact with hot water.Set the power switch to the desired temperature.
The device works in the most economical temperature range (max. 60 °C).
Risk of injury from detergent
Serious damage to health due to improper use of detergents.
Observe the detergent manufacturer's safety data sheet.Wear the prescribed personal protective gear.KÄRCHER detergents ensure fault-free operation. Ask us for advice, request our catalog or our detergent information sheets.
Hang the detergent suction hose in a container with detergent.
Set the detergent dosing valve to the desired dosage. The dosage is set in stages from 0 (no detergent) to 6 (highest dosage).
Spray the detergent sparingly on the dry surface and let it work for a while (do not let it dry).
Rinse off the loosened dirt with the high-pressure jet.
Immerse the filter in clear water.
Turn the dosing valve to the highest detergent concentration.
Start the device and rinse clear for one minute.
As an alternative to dosing detergent at the device, detergent can also be added directly at the dispensing points.
Various options are available for this, e.g.a cup foam lance.
Risk of injury from detergent
Health risk due to incorrect handling of detergents.
Adhere to the safety instructions stated on the detergent packaging.Risk of damage from unsuitable detergents
Using unsuitable detergents may damage the device and the item being cleaned.
Use only detergents approved by KÄRCHER.Observe the dosing recommendations and notes provided with the detergent.Use detergents sparingly to help conserve the environment.KÄRCHER detergents ensure fault-free operation. Ask us for a consultation, request our catalogue or our detergent information sheets.

Unscrew the container.
Plug the desired gate into the suction hose.
Fill the detergent into the container.
Screw the container onto the foam nozzle.
Disconnect the spray lance from the high-pressure gun.
Connect the cup foam lance to the high-pressure gun and hand-tighten.
Start up the high-pressure cleaner.
The cup foam lance must be flushed after use to prevent the formation of detergent deposits.
Unscrew the container.
Pour the remaining detergent back into the original packaging.
Fill the container with clear water.
Screw the container onto the cup foam lance nozzle.
Operate the cup foam lance for approx. 1 minute to flush the detergent residue.
Empty the container.
Actuate the safety lever and trigger.
The high-pressure gun opens.
Release the safety lever and trigger.
The high-pressure gun closes.
Danger of a loose spray lance
Risk of injury
Take care to ensure that the spray lance screw connection does not release when adjusting the pressure/quantity control.Set the power switch to max. 98 °C.
Adjust the working pressure and flow rate by turning (variable) the pressure/quantity regulator on the high-pressure gun (+/-).
Danger of scalding from hot water
Contact with hot water can lead to scald injuries.
After operation with hot water, the device must be operated with an opened gun with cold water for at least 2 minutes.Close the water inlet.
Open the high-pressure gun.
Switch on the pump with the power switch and let it run for 5-10 seconds.
Close the high-pressure gun.
Set the trigger to "0/OFF".
Close the stopcock on the water inlet and, if necessary, also close other stopcocks at the tapping points
Remove the water connection.
Actuate the high-pressure guns at the tapping points until the system is depressurised.
Lock the high-pressure guns by pushing the safety latch forwards.
Turn the main switch to position “0”.
Close the water inlet.
Actuate the high-pressure gun until the device is completely depressurised.
Risk of injury, risk of damage
Be aware of the weight of the device during transportation.When transporting in vehicles, secure the device against slipping and tipping over according to the applicable guidelines.
Risk of injury or damage due to non-observance of the weight!
When transporting and storing the device, there is a risk of injury and damage due to its weight.
Take into account the weight of the device for transportation and storage, see chapter Technical data.Risk of damage due to frost!
Water that is not completely drained can damage the device and accessories during freezing.
Empty the water completely from the device and accessories.Protect the device and accessories from frost.We recommend that you choose a service contract to ensure reliable operation of the device. Please contact your KÄRCHER customer service department responsible.
Check the high-pressure gun.
Check the mains cable.
Check the filling level of the detergent containers.
Check the filling level of the system care.
Check the high-pressure hoses.
Risk of damage due to milky oil
Operation with milky oil can lead to damage to the device.
If the oil is milky, inform the authorised Customer Service immediately.Check the system for leaks.
Check the appearance and level of the pump oil.
Check the vibration dampener.
Check the pump for leaks.
Check the system for internal deposits. To do this, start up the system with a spray lance without a high-pressure nozzle. If the operating pressure on the device pressure gauge (optional) rises above 3 MPa, the system must be descaled.
Clean the fresh water filter.
Clean the fuel filter.
Change the oil in the high-pressure pump.
Have the entire system checked and cleaned by customer service.
Replace the fuel filter (earlier if necessary).
Perform the safety test.
Perform the pressure test according to the manufacturer's specifications.
See the "Technical data" section for the oil volume and type.
Provide a catch pan for approx. 1 litre of oil.
Loosen the oil drain plug.
Drain the oil into the catch pan.
Dispose of the old oil in an environmentally friendly manner or hand it over to an authorised collection point.
Tighten the oil drain plug again.
Slowly fill with new oil up to the centre of the sight glass or between the "Min" and "Max" markings on the dipstick.
Switch the device on "I/ON".
Unlock the lever of the high-pressure gun.
Press the lever of the high-pressure gun.
The device switches on.
Allow the device for run a maximum of 2 minutes until the water escaping from the high-pressure gun is free of air bubbles.
Release the lever of the high-pressure gun.
Lock the lever of the high-pressure gun.
Close the water inlet.
Release the screws of the cover and remove the cover.
Unscrew the filter casing in front of the pump and remove the water filter.
Clean the filter and replace if necessary
Mount the device in reverse order.
Deposits accumulating in the pipework increase the flow resistance and the motor load becomes too high.
Hazard due to inflammable gases
Risk of explosion
Do not smoke during the descaling process. Ensure good ventilation.Acid danger
Risk of acid burns
Wear safety goggles and protective gloves.Execution:
According to legal regulations, only approved boiler solvents with a test certificate may be used for removing deposits.
RM 101; Dissolves descaling and detergent residues.
Fill a 20 litre container with 15 litres of water.
Add 1 litre of scale solvent.
Connect the water hose directly to the pump head and hang the free end into the container.
Place the connected spray lance in the container without a nozzle.
Start the motor according to the operating instructions of the motor manufacturer.
Open the high-pressure gun and do not close it again during descaling.
Set the temperature controller to a work temperature of 40 °C.
Let the device run until the work temperature is reached.
Switch the device off and allow it to stand for 20 minutes. The high-pressure gun must remain open.
Then pump the device empty.
For the purposes of corrosion protection and neutralising acid residues, we recommend then pumping an alkaline solution (e.g. RM 81) through the device via the detergent container.
The device should be installed in a frost-protected room. If there is a risk of frost,e.g. when installed in an outside area, the device must be drained and flushed with antifreeze.
Unscrew the water supply hose and the high-pressure hose.
Allow the device for run for a maximum of 1 minute until the pump and lines are empty.
Unscrew the supply line at the boiler base and allow the heating coil to drain.
Pour a commercially available antifreeze into the float tank. Observe the handling instructions of the anti-freeze manufacturer when doing this.
Place a catch pan under the high-pressure outlet.
Switch on the device (without burner) until the device is completely flushed.
The antifreeze also provides a certain degree of corrosion protection.
Inadvertently starting up device, touching live components
Risk of injury, electric shock
Switch off the device before performing any work on the device.Remove the mains plug.Have all checks and work on electrical parts performed by a qualified electrician.In case of any malfunctions not mentioned in this chapter, contact the authorised Customer Service.Operator: Work labelled with "Operator" may only be performed by instructed persons capable of operating and maintaining high-pressure systems.
Qualified electrician: Work labelled with "Electrician" may only be performed by qualified electricians.
Customer Service: Work labelled with "Customer service" may only be performed by KÄRCHER customer service technicians or KÄRCHER-authorised technicians.
Device is not running
Cause:
There is no voltage in the machine.
Remedy:
Operator, qualified electrician
Check the plug and socket.
Check if the voltage specified on the type plate matches the voltage of the power source.
Check the mains connection for damage.
Cause:
Safety timer active.
Remedy:
Operator
Briefly switch off the device at the trigger an then on again.
Cause:
Fuse blown in the control circuit.
Remedy:
Customer Service department
Insert new fuse. Eliminate the reason for the overload if it burns out again.
Cause:
HP pressure switch (high pressure) faulty.
Remedy:
Customer Service department
Check the pressure switch.
Burner does not ignite or flame goes out during operation
Cause:
Temperature controller set too low.
Remedy:
Operator
Set the temperature regulator higher.
Cause:
Power switch is not set to warm water.
Remedy:
Operator
Set the device to a higher temperature.
Cause:
Low water cut-out in the safety block has switched off (Service indicator light flashes 5x).
Remedy:
Operator
Ensure sufficient water supply.
Check the device for leaks.
Cause:
No fuel.
Remedy:
Operator
Check the fuel supply.
Cause:
Exhaust gas thermostat has triggered (Service indicator light flashes 4x)
Remedy:
Operator
Set the power switch to "0".
Allow the device to cool down.
Switch the device on.
Cause:
Malfunction occurs repeatedly.
Remedy:
Operator
Contact Customer Service.
Service indicator light flashes 1x
Cause:
Leak in the high-pressure system.
Remedy:
Operator
Check the high-pressure system and the connections for leaks.
Service indicator light flashes 2x
Cause:
Fault in the voltage supply or current consumption of the motor too high.
Remedy:
Operator
Check the power supply and the mains power supply circuit breaker.
Contact Customer Service.
Service indicator light flashes 3x
Cause:
Motor overloaded or overheated.
Remedy:
Operator
Set the power switch to "0".
Allow the device to cool down.
Switch the device on.
Cause:
Malfunction occurs repeatedly.
Remedy:
Customer Service
Contact Customer Service.
Service indicator light flashes 4x
Cause:
Exhaust gas thermostat has triggered.
Remedy:
Operator
Set the power switch to "0".
Allow the device to cool down.
Switch the device on.
Cause:
Malfunction occurs repeatedly.
Remedy:
Customer Service
Contact Customer Service.
Service indicator light flashes 5x
Cause:
Water shortage.
Remedy:
Operator
Check the water connection and the supply lines.
Cause:
Reed switch stuck in the water shortage safeguard or magnetic piston stuck.
Remedy:
Customer Service
Contact Customer Service.
The service indicator light flashes 6x
Cause:
Flame sensor has switched off the burner.
Remedy:
Customer Service
Contact Customer Service.
Service indicator light flashes 7x
Cause:
Water outlet temperature sensor fault.
Remedy:
Customer Service
Contact Customer Service.
Service indicator light flashes 8x
Cause:
Communication fault.
Remedy:
Customer Service
Contact Customer Service.
Service indicator light lights up
Cause:
Maintenance required.
The device continues running.Remedy:
Customer Service department
Contact Customer Service.
Cause:
Dosage set too low.
Remedy:
Operator
Increase the dosage.
Cause:
Detergent filter clogged or tank empty (detergent LED lights up or flashes).
Remedy:
Operator
Clean the filter.
Fill with detergent.
Cause:
Detergent suction hoses, dosing valve or solenoid valve leaking or blocked.
Remedy:
Operator, customer service
Check the detergent supply.
Replace the defective or leaking parts.
Cause:
Malfunction occurs repeatedly.
Remedy:
Operator
Contact Customer Service.
System care LED lights up
Cause:
System care used up.
Remedy:
Operator
Refill the system care.
Cause:
Flushed the nozzle.
Remedy:
Operator
Replace the nozzle.
Cause:
Detergent tank is empty.
Remedy:
Operator
Top up detergent or close the dosing valve.
Cause:
Not enough water.
Remedy:
Operator
Ensure for sufficient water supply.
Cause:
Fresh water filter contaminated.
Remedy:
Operator
Clean the fresh water filter.
Cause:
Detergent dosing valve is leaking.
Remedy:
Operator
Check and seal the valve.
Cause:
Detergent hoses are leaking.
Remedy:
Operator
Replace the detergent hoses.
Cause:
Float valve is jammed.
Remedy:
Operator
Check the valve for free movement.
Cause:
Safety valve is leaky.
Remedy:
Customer Service department
Check the setting.
Install new seal, if required.
Cause:
Flow control valve is leaking or set too low.
Remedy:
Customer Service department
Check the valve parts.
Replace the parts if damaged, clean if dirty.
Cause:
Solenoid valve for pressure relief is defective.
Remedy:
Customer Service department
Replace the solenoid valve.
Cause:
Vibration dampener is defective.
Remedy:
Customer Service department
Replace the vibration dampener.
Cause:
High-pressure pump draws in a small amount of air.
Remedy:
Customer Service department
Check the suction system and eliminate any leaks.
Cause:
Detergent container empty and detergent dosing activated.
Remedy:
Operator
Top up detergent or set detergent dosage to 0.
Cause:
Not enough water, water inlet/fresh water filter blocked.
Remedy:
Operator
Check the water inlet.
Clean the fresh water filter.
Cause:
Nozzle in the spray lance is clogged.
Remedy:
Operator
Check the nozzle and clean it.
Cause:
Device is scaled.
Remedy:
Operator/customer service
Descale the device (see Descale the device)
Cause:
The switching point of the overflow valve has become misaligned.
Remedy:
Customer Service department
Reset the overflow valve.
Cause:
Air in the pump.
Remedy:
Operator
Vent the device.
Cause:
Safety valve or safety valve seal is defective.
Remedy:
Customer Service
Replace the safety valve or the seal.
Cause:
Pressure switch faulty.
Remedy:
Customer Service
Contact Customer Service.
Device is not running
Cause:
There is no voltage in the machine.
Remedy:
Operator, qualified electrician
Check the plug and socket.
Check if the voltage specified on the type plate matches the voltage of the power source.
Check the mains connection for damage.
Cause:
Safety timer active.
Remedy:
Operator
Briefly switch off the device at the trigger an then on again.
Cause:
Fuse blown in the control circuit.
Remedy:
Customer Service department
Insert new fuse. Eliminate the reason for the overload if it burns out again.
Cause:
HP pressure switch (high pressure) faulty.
Remedy:
Customer Service department
Check the pressure switch.
Burner does not ignite or flame goes out during operation
Cause:
Temperature controller set too low.
Remedy:
Operator
Set the temperature regulator higher.
Cause:
Power switch is not set to warm water.
Remedy:
Operator
Set the device to a higher temperature.
Cause:
Low water cut-out in the safety block has switched off (Service indicator light flashes 5x).
Remedy:
Operator
Ensure sufficient water supply.
Check the device for leaks.
Cause:
No fuel.
Remedy:
Operator
Check the fuel supply.
Cause:
Exhaust gas thermostat has triggered (Service indicator light flashes 4x)
Remedy:
Operator
Set the power switch to "0".
Allow the device to cool down.
Switch the device on.
Cause:
Malfunction occurs repeatedly.
Remedy:
Operator
Contact Customer Service.
Service indicator light flashes 1x
Cause:
Leak in the high-pressure system.
Remedy:
Operator
Check the high-pressure system and the connections for leaks.
Service indicator light flashes 2x
Cause:
Fault in the voltage supply or current consumption of the motor too high.
Remedy:
Operator
Check the power supply and the mains power supply circuit breaker.
Contact Customer Service.
Service indicator light flashes 3x
Cause:
Motor overloaded or overheated.
Remedy:
Operator
Set the power switch to "0".
Allow the device to cool down.
Switch the device on.
Cause:
Malfunction occurs repeatedly.
Remedy:
Customer Service
Contact Customer Service.
Service indicator light flashes 4x
Cause:
Exhaust gas thermostat has triggered.
Remedy:
Operator
Set the power switch to "0".
Allow the device to cool down.
Switch the device on.
Cause:
Malfunction occurs repeatedly.
Remedy:
Customer Service
Contact Customer Service.
Service indicator light flashes 5x
Cause:
Water shortage.
Remedy:
Operator
Check the water connection and the supply lines.
Cause:
Reed switch stuck in the water shortage safeguard or magnetic piston stuck.
Remedy:
Customer Service
Contact Customer Service.
The service indicator light flashes 6x
Cause:
Flame sensor has switched off the burner.
Remedy:
Customer Service
Contact Customer Service.
Service indicator light flashes 7x
Cause:
Water outlet temperature sensor fault.
Remedy:
Customer Service
Contact Customer Service.
Service indicator light flashes 8x
Cause:
Communication fault.
Remedy:
Customer Service
Contact Customer Service.
Service indicator light lights up
Cause:
Maintenance required.
The device continues running.Remedy:
Customer Service department
Contact Customer Service.
Cause:
Dosage set too low.
Remedy:
Operator
Increase the dosage.
Cause:
Detergent filter clogged or tank empty (detergent LED lights up or flashes).
Remedy:
Operator
Clean the filter.
Fill with detergent.
Cause:
Detergent suction hoses, dosing valve or solenoid valve leaking or blocked.
Remedy:
Operator, customer service
Check the detergent supply.
Replace the defective or leaking parts.
Cause:
Malfunction occurs repeatedly.
Remedy:
Operator
Contact Customer Service.
System care LED lights up
Cause:
System care used up.
Remedy:
Operator
Refill the system care.
Cause:
Flushed the nozzle.
Remedy:
Operator
Replace the nozzle.
Cause:
Detergent tank is empty.
Remedy:
Operator
Top up detergent or close the dosing valve.
Cause:
Not enough water.
Remedy:
Operator
Ensure for sufficient water supply.
Cause:
Fresh water filter contaminated.
Remedy:
Operator
Clean the fresh water filter.
Cause:
Detergent dosing valve is leaking.
Remedy:
Operator
Check and seal the valve.
Cause:
Detergent hoses are leaking.
Remedy:
Operator
Replace the detergent hoses.
Cause:
Float valve is jammed.
Remedy:
Operator
Check the valve for free movement.
Cause:
Safety valve is leaky.
Remedy:
Customer Service department
Check the setting.
Install new seal, if required.
Cause:
Flow control valve is leaking or set too low.
Remedy:
Customer Service department
Check the valve parts.
Replace the parts if damaged, clean if dirty.
Cause:
Solenoid valve for pressure relief is defective.
Remedy:
Customer Service department
Replace the solenoid valve.
Cause:
Vibration dampener is defective.
Remedy:
Customer Service department
Replace the vibration dampener.
Cause:
High-pressure pump draws in a small amount of air.
Remedy:
Customer Service department
Check the suction system and eliminate any leaks.
Cause:
Detergent container empty and detergent dosing activated.
Remedy:
Operator
Top up detergent or set detergent dosage to 0.
Cause:
Not enough water, water inlet/fresh water filter blocked.
Remedy:
Operator
Check the water inlet.
Clean the fresh water filter.
Cause:
Nozzle in the spray lance is clogged.
Remedy:
Operator
Check the nozzle and clean it.
Cause:
Device is scaled.
Remedy:
Operator/customer service
Descale the device (see Descale the device)
Cause:
The switching point of the overflow valve has become misaligned.
Remedy:
Customer Service department
Reset the overflow valve.
Cause:
Air in the pump.
Remedy:
Operator
Vent the device.
Cause:
Safety valve or safety valve seal is defective.
Remedy:
Customer Service
Replace the safety valve or the seal.
Cause:
Pressure switch faulty.
Remedy:
Customer Service
Contact Customer Service.
The warranty conditions issued by our relevant sales company apply in all countries. We shall remedy possible malfunctions on your appliance within the warranty period free of cost, provided that a material or manufacturing flaw is the cause. In a warranty case, please contact your dealer (with the purchase receipt) or the next authorised customer service site.
Further information can be found at: www.kaercher.com/dealersearch
Further warranty information (if available) can be found in the service area of your local Kärcher website under "Downloads".
EU Declaration of Conformity |
We hereby declare that the product named below complies with the relevant provisions of the directives and regulations listed. This declaration is invalidated by any changes made to the product that are not approved by us.
Product: High-pressure cleaner ST
Type: 1.698-xxx
Type: 1.699-xxx
Directives and Regulations2006/42/EC (+2009/127/EC)
2014/30/EU
2014/68/EU
2011/65/EU
2009/125/EC
(EU) 2019/1781
Harmonised standards usedEN 60335-1
EN 60335-2-79
EN 55014-1: 2017 + A11: 2020
EN 55014-2: 1997 + A1: 2001 + A2: 2008
EN 61000-3-2: 2014
EN IEC 63000: 2018
HDS 8/18-4 ST; HDS 10/21-4 ST
EN 61000-3-3: 2013
HDS 13/20-4 ST
EN 61000-3-11: 2000
Name and addressDocumentation supervisor:
S. Reiser
Alfred Kärcher SE & Co. KG
Alfred-Kärcher-Str. 28 - 40
71364 Winnenden (Germany)
Tel.: +49 7195 14-0
Fax: +49 7195 14-2212

Winnenden, 2024/09/01
The undersigned act on behalf of and with the authority of the Board of Directors.
Alfred Kärcher SE & Co. KG
Alfred-Kärcher-Str. 28 - 40
71364 Winnenden (Germany)
Ph.: +49 7195 14-0
Fax: +49 7195 14-2212
Declaration of Conformity (UK) |
We hereby declare that the product named below complies with the relevant provisions of the directives and regulations listed. This declaration is invalidated by any changes made to the product that are not approved by us.
Product: High-pressure cleaner ST
Type: 1.698-xxx
Type: 1.699-xxx
Directives and RegulationsS.I. 2008/1597 (as amended)
S.I. 2016/1091 (as amended)
S.I. 2016/1105 (as amended)
S.I. 2012/3032 (as amended)
S.I. 2010/2617 (as amended)
(EU) 2019/1781
Designated standards usedEN 60335-1
EN 60335-2-79
EN 55014-1: 2017 + A11: 2020
EN 55014-2: 1997 + A1: 2001 + A2: 2008
EN 61000-3-2: 2014
EN IEC 63000: 2018
HDS 8/18-4 ST; HDS 10/21-4 ST
EN 61000-3-3: 2013
HDS 13/20-4 ST
EN 61000-3-11: 2000
Name and addressDocumentation supervisor:
S. Reiser
Alfred Kärcher SE & Co. KG
Alfred-Kärcher-Str. 28 - 40
71364 Winnenden (Germany)
Tel.: +49 7195 14-0
Fax: +49 7195 14-2212

Winnenden, 2024/09/01
The undersigned act on behalf of and with the authority of the Board of Directors.
Alfred Kärcher SE & Co. KG
Alfred-Kärcher-Str. 28 - 40
71364 Winnenden (Germany)
Ph.: +49 7195 14-0
Fax: +49 7195 14-2212
Electrical connection | |
Mains voltage | 400 V |
Phase | 3 ~ |
Power frequency | 50 Hz |
Power rating | 5,5 kW |
Power protection (C-type, gL/gG) | 16 A |
Protection type | IPX5 |
Protection class | I |
Water connection | |
Input amount (min.) | 1000 (16,7) l/h (l/min) |
Feed pressure (max.) | 1 (10) MPa (bar) |
Input temperature (max.) | 30 °C |
Device performance data | |
Water flow rate | 800 (13,3) l/h (l/min) |
Operating pressure water with standard nozzle | 18 (180) MPa (bar) |
Operating pressure safety valve (max.) | 24,0 (240) MPa (bar) |
Working temperature hot water (max.) | 98 °C |
Detergent flow rate | 0-45 (0-0,75) l/h (l/min) |
Burner output | 61 kW |
Total water temperature increase under full load | 65 K |
Heating oil consumption (max.) | 5,1 kg/h |
High-pressure gun recoil force | 65 N |
Nozzle size of standard nozzle | 043 |
Dimensions and weights | |
Typical operating weight | 134 kg |
Length | 1141 mm |
Width | 577 mm |
Height with chimney adapter | 936 mm |
High-pressure pump | |
Filling quantity | 0,5 l |
Oil type | SAE 15W-40 |
Burner | |
Fuel | EL heating oil, diesel, diesel B7/B10 or HVO 100 |
Values determined in accordance with EN 60335-2-79 | |
Sound level LpA | 78 dB(A) |
Uncertainty KpA | 3 dB(A) |
Sound power level LWA + Uncertainty KWA | 95 dB(A) |
Hand-arm vibration value | 3,9 m/s2 |
Uncertainty K | 0,9 m/s2 |
Electrical connection | |
Mains voltage | 400 V |
Phase | 3 ~ |
Power frequency | 50 Hz |
Power rating | 8 kW |
Power protection (C-type, gL/gG) | 25 A |
Protection type | IPX5 |
Protection class | I |
Water connection | |
Input amount (min.) | 1300 (21,7) l/h (l/min) |
Feed pressure (max.) | 1 (10) MPa (bar) |
Input temperature (max.) | 30 °C |
Device performance data | |
Water flow rate | 1000 (16,7) l/h (l/min) |
Operating pressure water with standard nozzle | 21 (210) MPa (bar) |
Operating pressure safety valve (max.) | 27,0 (270) MPa (bar) |
Working temperature hot water (max.) | 98 °C |
Detergent flow rate | 0-58 (0-0,97) l/h (l/min) |
Burner output | 77 kW |
Total water temperature increase under full load | 65 K |
Heating oil consumption (max.) | 6,5 kg/h |
High-pressure gun recoil force | 57 N |
Nozzle size of standard nozzle | 050 |
Dimensions and weights | |
Typical operating weight | 143 kg |
Length | 1141 mm |
Width | 577 mm |
Height with chimney adapter | 936 mm |
High-pressure pump | |
Filling quantity | 0,65 l |
Oil type | SAE 15W-40 |
Burner | |
Fuel | EL heating oil, diesel, diesel B7/B10 or HVO 100 |
Values determined in accordance with EN 60335-2-79 | |
Sound level LpA | 78 dB(A) |
Uncertainty KpA | 3 dB(A) |
Sound power level LWA + Uncertainty KWA | 95 dB(A) |
Hand-arm vibration value | 3,8 m/s2 |
Uncertainty K | 1,3 m/s2 |
Electrical connection | |
Mains voltage | 400 V |
Phase | 3 ~ |
Power frequency | 50 Hz |
Power rating | 9,5 kW |
Power protection (C-type, gL/gG) | 25 A |
Protection type | IPX5 |
Protection class | I |
Maximum permissible mains grid impedance | 0,3784 Ω |
Water connection | |
Input amount (min.) | 1500 (25) l/h (l/min) |
Feed pressure (max.) | 1 (10) MPa (bar) |
Input temperature (max.) | 30 °C |
Device performance data | |
Water flow rate | 1300 (21,7) l/h (l/min) |
Operating pressure water with standard nozzle | 20 (200) MPa (bar) |
Operating pressure safety valve (max.) | 27,0 (270) MPa (bar) |
Working temperature hot water (max.) | 98 °C |
Detergent flow rate | 0-45 (0-0,75) l/h (l/min) |
Burner output | 108 kW |
Total water temperature increase under full load | 65 K |
Heating oil consumption (max.) | 9,1 kg/h |
High-pressure gun recoil force | 72 N |
Nozzle size of standard nozzle | 070 |
Dimensions and weights | |
Typical operating weight | 168 kg |
Length | 1141 mm |
Width | 577 mm |
Height with chimney adapter | 940 mm |
High-pressure pump | |
Filling quantity | 0,65 l |
Oil type | SAE 15W-40 |
Burner | |
Fuel | EL heating oil, diesel, diesel B7/B10 or HVO 100 |
Values determined in accordance with EN 60335-2-79 | |
Sound level LpA | 78 dB(A) |
Uncertainty KpA | 3 dB(A) |
Sound power level LWA + Uncertainty KWA | 95 dB(A) |
Hand-arm vibration value | 4,8 m/s2 |
Uncertainty K | 1 m/s2 |


System type: | Manufacturer no: | Initial startup on: |
Test performed on: | ||
Findings: | ||
Signature | ||
Test performed on: | ||
Findings: | ||
Signature | ||
Test performed on: | ||
Findings: | ||
Signature | ||
Test performed on: | ||
Findings: | ||
Signature |

2-2-NN-A4-GS-20906